Veľkoobchod Biologický dezodoračný box

  • Biologický dezodoračný box

Biologický dezodoračný box

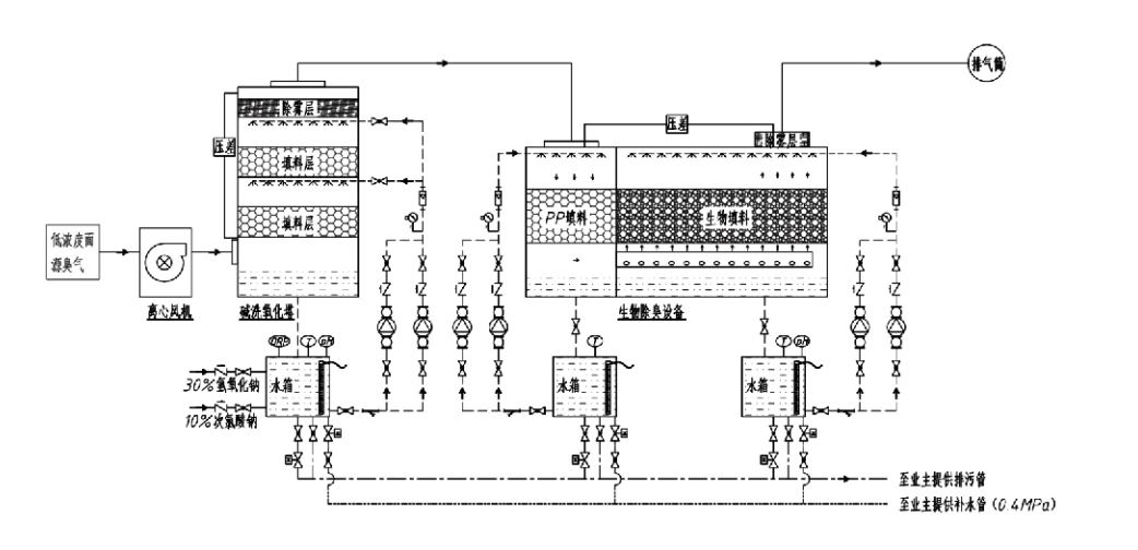
Procesný tok

Zapáchajúci plyn → Systém zberu → Systém predumývania → Filtračný systém → Odstredivý ventilátor → Vypúšťací systém
Obehový systém Zvlhčovací systém

Oblasti použitia procesov kontroly zápachu
Farmy na chov dobytka;
Závody na spracovanie potravín;
Zariadenia na neškodnú likvidáciu uhynutých zvierat;
Chemické závody;
Čistiarne odpadových vôd;
Potravinárske továrne a iné miesta vytvárajú zapáchajúce plyny.
Prekládkové stanice odpadu;

Poznámka: Tento proces je primárne použiteľný na úpravu zapáchajúcich plynov zložených zo zlúčenín obsahujúcich síru (H₂S, SO₂, merkaptány, sulfidy atď.), zlúčenín obsahujúcich dusík (NH3, trimetylamín, amidy atď.), halogénov a ich derivátov (plynný chlór, halogénované uhľovodíky atď.).

Popis produktu: Vysvetlenie princípov procesu biologickej deodorizácie a výkonnostných charakteristík

Kombinovaná jednotka biologického čistenia a filtrácie dezodorácie integruje tri biologické technológie: biologické čistenie, biologickú filtráciu skvapkávaním a biologickú filtráciu. Toto nové kompozitné biologické deodorizačné zariadenie bolo vyvinuté syntetizovaním výhod týchto troch biologických techník. Zapáchajúce plyny vstupujú do pracej zóny cez vstup, kde prechádzajú predbežnou úpravou vodou alebo koncentrovanými chemickými čistiacimi roztokmi. Táto zóna čistenia dokončuje absorpciu chemikálií rozpustných vo vode, odstraňovanie prachu a zvlhčovanie zapáchajúcich plynov. Neodstránené zapáchajúce plyny potom postupujú do viacstupňovej filtračnej zóny biofiltra. Pri prechode cez filtračnú vrstvu sa znečisťujúce látky prenášajú z plynnej fázy na povrch biofilmu:
a) Pôsobením rozprášenej vody sa zapáchajúce plyny dostanú do kontaktu a rozpustia sa vo vodnom filme na vlhkom obalovom materiáli (biologické médiá).
b) Zapáchajúce zložky vstupujúce do biofilmu sú v obalovom materiáli degradované mikrobiálnou absorpciou a rozkladom.
c) Mikroorganizmy využívajú absorbované zapáchajúce zložky ako zdroj energie pre ďalšiu reprodukciu. Tieto tri procesy prebiehajú súčasne a zabezpečujú celý systém
spĺňa emisné normy.

Stanovenie parametrov procesu

1. Výber vodných čerpadiel
2. Výška balenia: Približne 0,8–1,2 m
3. Rýchlosť plynu
Doba zotrvania plynu v zariadení: 5–25 sekúnd (naše zariadenie zvyčajne dosahuje viac ako 20 sekúnd doby zdržania prázdnej veže)
Rýchlosť plynu regulovaná na 0,2–0,5 m/s. (Rýchlosť plynu veže je lineárna rýchlosť zmiešaného plynu vypočítaná na základe plochy prierezu prázdnej veže; maximálny objem plynu sa vyskytuje na základni veže, ktorý sa zvyčajne používa na výpočet.)
Naše zariadenie používa sférické polymérne organické balenie, D=50 mm, (dutina) = 0,73
Efektívny objem a výška biofiltra a bionáplňového materiálu sa vypočíta pomocou tohto vzorca:
V = QT / 3600
H = VT/3600
kde:
V = efektívny objem obalovej vrstvy (m³)
Q = prietok zapáchajúceho plynu (m³/h)
T = čas zotrvania prázdnej veže (s)
H = výška obalovej vrstvy (m)
V = rýchlosť plynu v prázdnej veži (m/s)

Výkonnostné výhody biologickej kontroly zápachu

● Vysoká účinnosť ošetrenia a vynikajúce odstraňovanie zápachu
Mikrobiálne filtračné zariadenie na kontrolu zápachu účinne eliminuje špecifické znečisťujúce látky, ako je sírovodík, amoniak a metylmerkaptán, čím poskytuje vynikajúce odstránenie zápachu s účinnosťou presahujúcou 95 %.
Spĺňa najprísnejšie environmentálne požiadavky na kontrolu zápachu v rôznych regiónoch za akýchkoľvek sezónnych alebo klimatických podmienok.
● Pokročilý a racionálny proces deodorizácie
Pokročilý a racionálny proces dezodorácie zaisťuje, že konečné emisie sú neškodné pre ľudí a zvieratá. Táto technológia šetrná k životnému prostrediu nespôsobuje žiadne sekundárne znečistenie.
● Mikrobiálna aktivita
Počas počiatočnej prevádzky je potrebné len malé množstvo živnej látky. Mikroorganizmy si udržiavajú optimálnu aktivitu absorbovaním živín z výfukových plynov.
● Vysoká tolerancia nárazového zaťaženia
Systém sa automaticky prispôsobuje maximálnym koncentráciám výfukových plynov, čím zabezpečuje nepretržitú mikrobiálnu prevádzku so silnou toleranciou nárazového zaťaženia. Toto predstavuje najvýraznejšiu vlastnosť a výhodu sprejovo-mikrobiálneho filtračného deodorizačného zariadenia v porovnaní s inými metódami.
● Predĺžená životnosť biologických médií
Špeciálne spracované biologické médiá vykazujú vysoký špecifický povrch, uľahčujú tvorbu a oddeľovanie biofilmu, odolávajú korózii a biodegradácii, poskytujú vynikajúcu tepelnú izoláciu, vyznačujú sa vysokou pórovitosťou, minimálnym poklesom tlaku a efektívnou distribúciou plynu/vody. Životnosť dosahuje 8-10 rokov.
● Jednoduchá obsluha, bezúdržbová
Nevyžaduje žiadny špecializovaný personál ani bežnú údržbu. Extrémne nízke prevádzkové náklady s pohodlnou správou. Schopný nepretržitej 24-hodinovej prevádzky alebo prerušovaného používania.
Minimálne opotrebované komponenty zaisťujú výnimočne jednoduchú údržbu.

Hangzhou Lvran Environmental Protection Group Co., Ltd.

  • 1000+

    Zákazníci servisnej jednotky

  • 2000+

    Národné inžinierske prípady

Hangzhou Lvran Environmental Protection Group Co., Ltd. je poskytovateľ komplexných inžinierskych služieb v oblasti spracovania odpadových plynov a výrobca zariadení, ktorý integruje výskum a vývoj, technické služby, dizajn, výrobu, inžiniersku inštaláciu a popredajný servis.

We are China Biologický dezodoračný box Suppliers and Wholesale Biologický dezodoračný box Exporter, Company. Skupina je národným high-tech podnikom, vedecko-technickým podnikom provincie Zhejiang, regionálnym centrom výskumu a vývoja a úverovou jednotkou s hodnotením AAA. Je držiteľom viac ako 30 patentov na úžitkové vzory, mnohých patentov na vynálezy a autorských práv na softvér. Skupina dlhodobo spolupracuje v oblasti technického výskumu a vývoja s domácimi univerzitami a inštitúciami, vrátane „Environmental Innovation R&D Center“ zriadeného s Univerzitou vedy a techniky Anhui a „Centrum výskumu a vývoja pre plazmovú energiu a nové technológie v oblasti životného prostredia“ spoločne vyvinuté s univerzitou Zhejiang Sci-Tech University. Skupina si vytvorila vlastnú výskumnú a vývojovú a výrobnú základňu pre hĺbkovú technickú spoluprácu. Skupina vlastní základnú technológiu úpravy plynu VOC, má všeobecnú kontraktačnú kvalifikáciu úrovne 2 na výstavbu komunálnych verejných prác, licenciu na bezpečnostnú výrobu, špeciálnu konštrukčnú kvalifikáciu triedy B na kontrolu znečistenia životného prostredia v provincii Zhejiang, kvalifikáciu na neklasifikované pracovné služby a špecializované kontrakty na špeciálne projekty. Skupina je certifikovaná podľa ISO9001 pre medzinárodnú kvalitu, ISO14001 pre environmentálny manažment a ISO45001 pre bezpečnosť a ochranu zdravia pri práci.

ČEST A CERTIFIKÁT

Nasledujúce ocenenia predstavujú našu brilantnosť. Získavame zákazníkov vysokokvalitnými produktmi a získavame vysokú chválu z trhu a všetkých oblastí života s dobrými službami.

  • Základná jednotka a reaktor doskového typu s vysokým elektrickým poľom na zabránenie úniku pozdĺž povrchu
  • Reakčné zariadenie na syntézu metanolu pomocou oxidu uhličitého a vody a spôsob syntézy metanolu pomocou oxidu uhličitého a vody
  • Samočistiaci elektrostatický odlučovač
  • Vysokotlakový ventilátor odolný voči korózii s funkciou nastavenia smeru vetra
  • Nastaviteľný samočistiaci vysokokapacitný ventilátor
  • Kombinovaný riadiaci systém predúpravy výfukových plynov katalytického splyňovania
  • Parné čistenie kontinuálneho elektrostatického poľa na čistenie a úpravu výfukových plynov
  • Nízkoteplotná plazmová UV fotolýza zariadenia na čistenie výfukových plynov
  • osvedčenie o registrácii ochrannej známky
Aktuálne novinky a udalosti
Podeľte sa s vami
Zobraziť viac noviniek